µç»°£º13570151199
´«Õ棺020-39972520
ÓÊÏ䣺hanyan@hanyancarbon.com
µØÖ·£º¹ã¶«Ê¡¹ãÖÝÊз¬Ø®Çø¶«»·½Ö·¬Ø®´óµÀ±±555ºÅÌì°²×ܲ¿ÖÐÐÄ30ºÅÂ¥6²ã
¡¡¡¡È¾ÁÏÊÇ·ÄÖ¯¹¤ÒµÖÐ×îÖØµÄÎÛȾÎ×÷ΪÖڶ಻ͬÖÖÀàµÄ¸´Ôӵĸ߷Ö×ÓÁ¿(Ö÷ÒªÊÇ»ùÓÚµªµÄ»¯ºÏÎï)£¬±¾Éí²»ÄÜÖ¸¶¨ÎªÎ¢ÎÛȾÎï¡£µ«ÊÇ£¬ËüÃÇ·Ö½âµÄ¸±²úÎ±½°·ÑÜÉúÎïºÍÝÁËᣬºÜ¿ÉÄÜ»áÔÚ»·¾³ÖлýÀÛ£¬ÕâʹËüÃdzÉΪ¿ÉÄܵÄ΢ÎÛȾÎï¡£½â¾öÕâÀà·ÏË®µÄ·½·¨ÊÇʹÓô߻¯Ñõ»¯£¬Ê×ÏÈʹÓûîÐÔÌ¿½øÐÐÎü¸½¹ýÂË£¬°Ñ·ÄÖ¯·ÏË®ÖеÄȾÁϺÍ΢ÎÛȾÎü¸½µ½¿×϶ÖС£È»ºóÔÙ½øÐд߻¯Ñõ»¯À´·Ö½â»îÐÔÌ¿Îü¸½µÄÓлúÎï¡£
¡¡¡¡ÓÉÓÚ·ÄÖ¯·ÏË®ºÜ¶à²úÎï±È½ÏÄÑ´¦Àí£¬ËùÒÔÎÒÃÇÑо¿²âÊÔÁËÈýÖÖÀàÐ͵ÄÒìÖÊ´ß»¯¼ÁµÄ´ß»¯»îÐÔÀ´ÔöÇ¿ÑÕÉ«ºÍÄÑ´¦Àí»¯ºÏÎïÈ¥³ýÖеijôÑõ»¯×÷Ó᣼ì²éÁËÈýÖÖÀàÐ͵ĶàÏà´ß»¯¼Á¶ÔÕæÊµ¹¤Òµ·Ä֯Ʒ·ÏË®µÄ´ß»¯ÄÜÁ¦¡£¾¹ý³ôÑõÑõ»¯²âÊԵĴ߻¯¼ÁΪÑõ»¯îÑ(TiO 2)£¬»îÐÔÌ¿£¬¸ºÔØÔÚ»îÐÔÌ¿ÉϵIJ¬¡£Ñо¿Á˳ýÉ«ºÍÎÞÉ«Äͻ𸱲úÎïµÄÈ¥³ýЧ¹û¡£¶ÔÁ½ÖÖÀàÐ͵ÄÔ´×Ô¹¤ÒµÈ¾É«µÄ·ÏË®½øÐÐÁ˼ì²é£¬Ò»ÖÖÊÇÔ·ÏË®£¬ÁíÒ»ÖÖÊǾ¹ýµçÄýÔ¤´¦ÀíºóµÄ·ÏË®¡£
¡¡¡¡·ÄÖ¯·ÏË®´¦Àí·½·¨
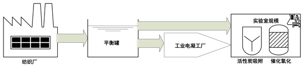
¡¡¡¡À´×Ô·ÄÖ¯³§µÄ·ÄÖ¯·ÏË®±»´æ´¢ÔÚ¾ùºâ¹ÞÖУ¬²¢×ªÒƵ½¹¤Òµ¹æÄ£µÄµçÄý´¦Àí³§¡£´Ëºó£¬Èçͼ1Ëùʾ£¬ÔÚʵÑéÊÒÖнøÐÐÁË´ß»¯³ôÑõÑõ»¯£¬È»ºó½øÐÐÁËÎü¸½½×¶Î¡£µ¥´ÎÎü¸½£ºÔÚ´ß»¯³ôÑõÑõ»¯Ö®Ç°£¬¶ÔÓÚËùÓд߻¯¼Á£¬Îü¸½ÊµÑé¾ù½øÐÐÁË30·ÖÖÓ¡£½«»îÐÔÌ¿´ß»¯¼ÁÖ±½ÓÌí¼Óµ½·ÏË®ÖС£Îü¸½ÔÚÓë³ôÑõ»¯´¦ÀíÏàͬµÄ·´Ó¦Æ÷ÖнøÐУ¬µ«Ã»ÓгôÑõÈë¿ÚÒÔά³Ö¾ùÔȵÄʵÑéÌõ¼þ¡£ËùÓÐʵÑéÌõ¼þÓë³ôÑõ»¯´¦ÀíÆÚ¼äÏàͬ¡£Î¶ȱ£³ÖÎȶ¨²¢ÇÒµÈÓÚ23±1¡æ¡£»îÐÔÌ¿´ß»¯³ôÑõ»¯£ºÊ¹ÓÃÓëÎü¸½ºÍ³ôÑõ»¯ÏàͬµÄ·´Ó¦Æ÷½øÐд߻¯³ôÑõ»¯¡£ËùÓÐʵÑéÌõ¼þÓë³ôÑõ»¯´¦ÀíÆÚ¼äÏàͬ¡£¶ÔÓÚËùÓд߻¯¼Á£¬Ã¿´Î´ß»¯¼ÁŨ¶ÈΪ0.5g/L¡£·´Ó¦ºó£¬½øÐд߻¯¼ÁµÄ¹ýÂË(0.45μm¹ýÂËÆ÷)¡£

¡¡¡¡Í¼1£ºÉú²ú-´¦ÀíÖÜÆÚ-·ÏˮͨÁ¿¡£
¡¡¡¡Ö±½Ó´Ó¹¤Òµ·ÏË®ÖÐÍÑÉ«
¡¡¡¡Í¼2¸ø³öÁË·ÄÖ¯ÔÁÏ·ÏË®µÄ³ôÑõ»¯ºÍ´ß»¯Ñõ»¯½á¹û¡£¿ÉÒÔ¿´³ö£¬TiO 2£¬»îÐÔÌ¿»òÔØ²¬»îÐÔÌ¿´ß»¯¼Á¾ùδ²úÉúÈκοɼûµÄ´ß»¯»îÐÔ¡£ÊÕ¼¯ËùÓд߻¯¼ÁµÄʵÑéÊý¾Ý£¬×÷ΪÔÚ596 nm´¦µÄÎü¹â¶ÈÖµ£¬Ëü¶ÔÓ¦ÓÚ»îÐÔºÚ5ȾÁÏ(RB5)µÄÑÕÉ«£¬¿ÉÒÔͨ¹ýÏàͬµÄÇ÷ÊÆÏß´ÖÂԵؽüËÆ(ͼ2a)¡£ÏàÓ¦µØ£¬¼ÆËã³öµÄ³ýɫαһ¼¶·´Ó¦ËÙÂÊÖµ¶ÔÓÚËùÓд߻¯¼Á¼¸ºõ¶¼Ïàͬ£¬²¢ÇÒ²»¸ßÓÚµ¥´Î³ôÑõ»¯(ͼ2b)¡£ÓÉÓÚȱ·¦Èκδ߻¯¼ÁµÄ´ß»¯×÷Ó㬿ÉÒÔÓ÷ÄÖ¯·ÏË®»ùÖÊÀ´½âÊÍ¡£ÎÊÌâµÄ¹²Í¬µãÊÇ´ß»¯¼ÁµÄÎü¸½ÄÜÁ¦¡£¼´Ê¹Ã¿ÖÖ²âÊԵĴ߻¯¼ÁµÄÌØÕ÷ÔÚÓÚ²»Í¬ÀàÐ͵ÄÎü¸½»îÐÔÖÐÐÄ£¬ËùÓÐÕâЩ´ß»¯¼Á¶¼¿ÉÄܱ»±íÃæ»îÐÔ¼ÁµÄ²ÐÁôÎïʧ»î£¬ÕâÖÖ±íÃæ»îÐÔ¼Áͨ³£ÔÚ·Ä֯ƷµÄ¹¤ÒµÈ¾É«²Ù×÷ÖÐ×÷ΪÖú¼ÁʹÓ㬲¢½¨Á¢ÁËÕâÖÖ´ß»¯¼ÁµÄ»ùÖÊ¡£

¡¡¡¡Í¼2£ºÊ¹ÓÃÈýÖÖÀàÐ͵Ĵ߻¯¼Á(a)ºÍÄâ³ýÉ«ÂÊ(b)½øÐгôÑõÑõ»¯ºÍ´ß»¯³ôÑõÑõ»¯´¦ÀíÆÚ¼äµÄÔʼ(δ¾Ô¤´¦Àí)¹¤Òµ·ÏË®¡£
¡¡¡¡±ØÐëÁ˽âµÄÊÇ£¬·ÄÖ¯·ÏË®(Ⱦɫ·ÏË®)ÊÇÔÚ·ÄÖ¯¼Ó¹¤ÖгöÏÖµÄÎÛȾºÜÑÏÖØµÄ·Ïˮ֮һ¡£¶ÔÀ´×ÔÃÞ»¨·´Ó¦ÐÔȾɫµÄ·ÏË®½øÐÐÁ˼ì²é¡£ÕâÒâζ×Å¿ÉÒÔÔ¤ÆÚ¸Ã·ÏË®µÄÑζȺͼî¶È¼«¸ß¡£ÁíÍ⣬ÔÚÏËÎ¬ËØ·Ä֯ƷµÄ¹¤Òµ¼Ó¹¤Öй㷺ʹÓõĹÌ×ÅȾɫ·¨ÖУ¬±ØÐëʹÓñíÃæ»îÐÔ¼Á(·ÖÉ¢¼Á£¬·ÀÎÛ¼Á)¡£·ÏË®»ùÖʵÄ×é³É¶ÔÓÚ»îÐÔÌ¿´ß»¯³ôÑõ»¯ÖеĴ߻¯×÷ÓÃÖÁ¹ØÖØÒª¡£ÔÚÃèÊöÔʼ·ÏË®µÄÉÏÒ»½ÚÖпÉÒԹ۲쵽ȱ·¦´ß»¯»îÐÔ¡£µçÄýÔ¤´¦Àí²»»áµ¼Ö¿ɼû¼î¶È½µµÍ£¬NaClº¬Á¿Ò²²»»áÏÔ×ű仯¡£È»¶ø£¬µçÄýÓÐÖúÓÚ±íÃæ»îÐÔ¼ÁµÄÓÐЧÄý½á¡£Ìú2+´Ó¸ÖÑô¼«²ÄÁÏÖе绯ѧϴÍѳöµÄÀë×Ó¿ÉÄÜÒѾ½Ó¹ÜÁ˱íÃæ»îÐÔ¼Á·Ö×Ó£¬²¢Í¨¹ýÐõÄýÎïµÄÐγɺͳÁµíÓÐЧµØÈ¥³ýÁËËüÃÇ¡£Òò´Ë£¬ÔÚ½«±íÃæ»îÐÔ¼ÁŨ¶È½µµÍÖÁÁÙ½ç½ºÊøÅ¨¶ÈÖµÒÔÏÂÖ®ºó£¬ËüʧȥÁ˽ºÊøÐγÉÄÜÁ¦²¢ÇÒ²»Äܸ²¸Ç»îÐÔÌ¿´ß»¯¼ÁµÄ±íÃæ¡£
¡¡¡¡»îÐÔÌ¿´ß»¯×÷ÓõĻù´¡
¡¡¡¡Ñо¿ÁËÈýÖÖÀàÐ͵Ĵ߻¯¼Á(½ðÊôÑõ»¯Îï£¬ÔØÌåÉϵĽðÊôºÍ»îÐÔÌ¿)ºÍÁ½ÖÖÀàÐ͵ķÏË®(ÔÁϺÍÔ¤´¦Àí·ÏË®)½øÐд߻¯³ôÑõ»¯¡£Í¨³££¬ÔÚÍ£Óô߻¯×÷ÓÃʱӦ¿¼ÂÇÁ½¸öÖ÷ÒªÎÊÌ⣺
¡¡¡¡(1)È·¶¨¹¤ÒÕÌõ¼þµÄ·ÏË®»ùÖÊ¡£
¡¡¡¡(2)´ß»¯¼ÁÀàÐÍ£¬¼´ÎÛȾÎï(ÓлúÎï)»ò³ôÑõÓë´ß»¯¼ÁÖ®¼äÏ໥×÷ÓõÄÀàÐÍ¡£
¡¡¡¡»îÐÔÌ¿ÔØ²¬´ß»¯¼ÁµÄ´ß»¯»îÐÔÖ÷ÒªÓɸ߷´Ó¦ÐÔ²¬·Ö×Ó¾ö¶¨¡£½ðÊôÔÚÔØÌåÉϵĴ߻¯×÷Óñ»³ÆÎªÍ¨¹ý´Ó»¹ÔÐÎʽµÄ½ðÊô½øÐеç×Ó×ªÒÆ¶ø´Ó³ôÑõÖвúÉúôÇ»ù×ÔÓÉ»ù¡£Ëæºó£¬±»Ñõ»¯µÄ½ðÊô¿ÉÒÔÔÝʱÎü¸½ÓлúÎï¡£½ÓÏÂÀ´£¬ÓлúÎï¿ÉÄܻᱻ³ôÑõ»òôÇ»ù×ÔÓÉ»ùÑõ»¯£¬È»ºó¸±²úÎïÒÔ»¹ÔÐÎʽÔÚ½ðÊôÖнâÎü£¬µÈ´ýÏÂÒ»¸öÑ»·¡£ÔÚÎÒÃǵÄʵÑéÌõ¼þÏ£¬¸ß»îÐԵIJ¬Á£×ӺܿÉÄÜÁ¢¼´×èÖ¹ÂÈÀë×ÓºÍËüÃǵĻîÐÔÏÔ×ÅϽµ£¬´ß»¯»îÐÔ¿ÉÄÜÊÇ»îÐÔÌ¿ÔØÌåÎü¸½µÄ½á¹û¡£
¡¡¡¡¶ÔÓÚ³ýÉ«ºÍÎÞÉ«»¯ºÏÎï(¸±²úÎï)Ò²¿ÉÒԹ۲쵽»îÐÔÌ¿µÄ¸ßÎü¸½Ð§ÂÊ¡£¿ÉÒÔ×¢Òâµ½£¬³ôÑõ»¯ÆÚ¼äµÄ»îÐÔÌ¿ÔØÌå±»³ÆÎª²úÉúÀÛ¼Ó½á¹û¡£È»¶ø£¬ÔÚ´ó¶àÊýÇé¿öÏ£¬ÕâЩ½á¹û±»³ÆÎª·Ç¸´ÔÓ¶ÔÏó£¬ÀýÈç±½·Ó»òÓлúËá¡£ÔÚÎÒÃÇÑо¿¸´ÔÓ·ÏË®»ùÖʵÄÇé¿öÏ£¬Éæ¼°±íÃæºÍ±¾Ìå·´Ó¦µÄË«ÖØ½»Á÷×÷ÓᣱíÃæ×÷ÓÃÓÉÓÚ»îÐÔÌ¿µÄ·á¸»¿×϶£¬Òò´Ë£¬³ôÑõ¿ÉÒÔÓë»îÐÔÌ¿¿×϶³ä·Ö½Ó´¥²¢ÓëÓлúÎï·¢Éú·´Ó¦¡£¾²µçπ-πÏ໥×÷ÓöÔÓÚȾÁÏ·Ö×ÓµÄÎü¸½¹ý³ÌÒ²¿ÉÄܺÜÖØÒª¡£Òò´Ë£¬Í¨¹ýʹÓлúÎï±£³ÖÔÚ»îÐÔ±íÃæ¸½½ü£¬¾²µç×÷ÓöÔÓÚ»îÐÔÌ¿´ß»¯»îÐÔ¿ÉÄܺÜÖØÒª¡£
¡¡¡¡ÊµÑéµÃ³öµÄÖ÷Òª½áÂÛÊÇ£¬·ÏË®»ùÖʵIJ»ÀûÌõ¼þ»áÑÏÖØÏÞÖÆ´ß»¯×÷Óᣵ±¿¼Âǵ½Ôʼ·Ïˮʱ£¬¿ÉÒԹ۲쵽´ß»¯¼Á±íÃæµÄ×èÈû¡£µ±·ÄÖ¯·Ïˮͨ¹ýµçÄýÔ¤´¦Àí½µµÍ±íÃæ»îÐÔ¼Áº¬Á¿Ê±£¬¿ÉÒԹ۲쵽»îÐÔÌ¿µÄ´ß»¯»îÐÔ£¬°üÀ¨ÍÑÉ«£¬ÎÞÉ«ÓлúÎïÈ¥³ý£¬¸ü¸ßµÄ¿ó»¯¶ÈºÍ¸üµÍµÄ¶¾ÐÔ¡£µ«ÊÇ£¬¸ù¾Ý´ß»¯¼ÁÀàÐÍ£¬¿ÉÒԹ۲쵽¸÷ÖÖ´ß»¯Ð§¹û¡£TiO2µÄ´ß»¯»îÐԱȵ͡£ÔÚ»îÐÔÌ¿ÔØîÙ´ß»¯¼ÁµÄÇé¿öÏ£¬½ðÊôîÙÓпÉÄܱ»ClÀë×Ó×èÈû£¬²¢Çҹ۲쵽µÄ´ß»¯×÷ÓÃÊÇÓÉ»îÐÔÌ¿ÔØÌåÒýÆðµÄ¡£¶ÔÓÚ»îÐÔÌ¿ÏÔʾ³öºÜºÃµÄ´ß»¯»îÐÔ¡£¸Ã»îÐÔÓëÍÑÉ«Óйأ¬ÕâÒâζ×ÅÓëµ¥´Î³ôÑõ»¯Ïà±È£¬¸ß·Ö×ÓÁ¿µÄRB5ȾÁÏ·Ö×Ó¿ÉÒÔ¸üÓÐЧµØ·Ö½â¡£µ«ÊÇ£¬µÍ·Ö×ÓÁ¿ÎÞÉ«¸±²úÎïÒ²¿ÉÒÔ¸üÓÐЧµØÈ¥³ý¡£
ÎÄÕ±êÇ©£ºÒ¬¿Ç»îÐÔÌ¿,¹û¿Ç»îÐÔÌ¿,úÖÊ»îÐÔÌ¿,ľÖÊ»îÐÔÌ¿,·äÎÑ»îÐÔÌ¿,¾»Ë®»îÐÔÌ¿.±¾ÎÄÁ´½Ó£ºhttp://m.fdcnvt.cn/hangye/hy889.html
ÍÆ¼ö×ÊѶ
- 2026-04-22³¬¼¶µçÈÝÌ¿ÐÂÄÜÔ´µÄºÚ½ð²ÄÁÏ
- 2026-04-15»îÐÔÌ¿¹ýÂ˲ñÓÍ
- 2026-04-01»îÐÔÌ¿ÔÚ¾»Ë®´¦ÀíÖеĺËÐÄÓÅÊÆ
- 2026-03-25»îÐÔÌ¿Îü¸½ÌáÈ¡»Æ½ðµÄ¹¤ÒµÓ¦ÓÃ
- 2026-03-11»îÐÔÌ¿ÔÚÓÍÆø»ØÊÕÖеÄ×÷ÓÃ
- 2026-03-06»îÐÔÌ¿´¦ÀíÀ¬»ø·¢µç³§·ÏÆø
- 2026-02-25»îÐÔÌ¿Îü¸½´¦ÀíÆ¡¾Æ³§·ÏË®
- 2026-02-13»îÐÔÌ¿Îü¸½´¦Àíº¬¹¯·ÏÆø
- 2026-02-04»îÐÔÌ¿ÓÃÓÚ´Ó·ÏË®ÖÐÎü¸½È¥³ý΢Á¿ïÓºÍǦ
- 2026-01-28»îÐÔÌ¿½àÑÀ·ÛרÓÃ
- 2026-01-20»îÐÔÌ¿ÔÚ·ÏÆø´¦ÀíÖеÄһЩ³£Ê¶
- 2026-01-13»îÐÔÌ¿ÔÚ¾«ÖÆÌÇÉú²úÖеÄÍÑɫЧ¹û
